New NASA instrument detects methane ‘super-emitters’ from space
The Earth Surface Mineral Dust Source Investigation (EMIT) identified more than 50 methane hotspots around the world.

NASA scientists, using a tool designed to study how dust affects climate, have identified more than 50 methane-emitting hotspots around the world, a development that could help combat the potent greenhouse gas.
NASA said on Tuesday that its Earth Surface Mineral Dust Source Investigation (EMIT) had identified more than 50 methane “super-emitters” in Central Asia, the Middle East and the southwestern United States since it was installed in July onboard the International Space Station.
Recommended Stories
list of 4 items- list 1 of 4Nord Stream leaks likely single largest methane release ever: UN
- list 2 of 4Vietnam reconsiders methane-emitting rice amid climate crisis
- list 3 of 4North American leaders to curb methane, boost vaccines: Officials
- list 4 of 4In Pictures: Ireland’s seaweed quest to curb methane from cows
The newly measured methane hotspots — some previously known and others just discovered — include sprawling oil and gas facilities and large landfill sites. Methane is responsible for roughly 30 percent of the global rise in temperatures to date.
“Reining in methane emissions is key to limiting global warming,” NASA Administrator Bill Nelson said in a statement, adding that the instrument will help “pinpoint” methane super-emitters so that such emissions can be stopped “at the source”.
Circling Earth every 90 minutes from its perch onboard the space station some 400km (250 miles) high, EMIT is able to scan vast tracts of the planet dozens of kilometres across while also focusing in on areas as small as a football field.
The instrument, called an imaging spectrometer, was built primarily to identify the mineral composition of dust blown into Earth’s atmosphere from deserts and other arid regions, but it has proven adept at detecting large methane emissions.
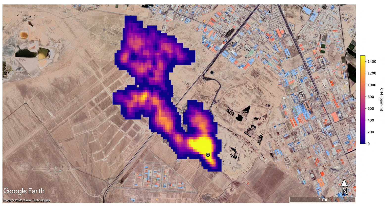
“Some of the [methane] plumes EMIT detected are among the largest ever seen — unlike anything that has ever been observed from space,” said Andrew Thorpe, a Jet Propulsion Laboratory (JPL) research technologist leading the methane studies.
Examples of the newly-imaged methane super-emitters showcased by JPL on Tuesday included a cluster of 12 plumes from oil and gas infrastructure in Turkmenistan, some plumes stretching more than 32 km (20 miles).
Scientists estimate the Turkmenistan plumes collectively spew methane at a rate of 50,400kg (111,000 pounds) per hour, rivalling the peak flow from the 2015 Aliso Canyon gas field blowout near Los Angeles that ranks as one of the largest accidental methane releases in US history.
Two other large emitters were an oilfield in New Mexico and a waste-processing complex in Iran, emitting nearly 29,000kg (60,000 pounds) of methane per hour combined. The methane plume south of the Iranian capital Tehran was at least 4.8km (3 miles) long.
JPL officials said neither site were previously known to scientists.
“As it continues to survey the planet, EMIT will observe places in which no one thought to look for greenhouse-gas emitters before, and it will find plumes that no one expects,” Robert Green, EMIT’s principal investigator at JPL, said in a statement.
A by-product of decomposing organic material and the chief component of natural gas used in power plants, methane accounts for a fraction of all human-caused greenhouse emissions but has about 80 times more heat-trapping capacity pound-for-pound than carbon dioxide.
Compared with CO2, which lingers in the atmosphere for centuries, methane persists for only about a decade, meaning that reductions in methane emissions have a more immediate effect on planetary warming.